Сепараторы нефтегазовые ТУ 3683-015-00220322-99 (ОКП 36 8351)
Сепараторы нефтегазовые (в дальнейшем сепараторы), предназначены для дегазации непенистой нефти и очистки попутного газа, применяемые в установках сбора и подготовки продукции нефтяных месторождений для эксплуатации в макроклиматических районах II5 и II4 по ГОСТ 16350-80 в условиях умеренного и умеренно холодного климата по ГОСТ 15150-69 с температурой воздуха при эксплуатации:
для умеренного климата — от +40°С до -40°С;
для умеренно холодного климата — от +40°С до -60°С.
Сепараторы предназначены для эксплуатации в районах с сейсмичностью до 6 баллов включительно по двенадцати бальной шкале.
Климатическое исполнение сепараторов У и УХЛ категории размещения 1 по ГОСТ 15150-69 с установкой на открытом воздухе. По конструкции сепараторы подразделяются на следующие типы:
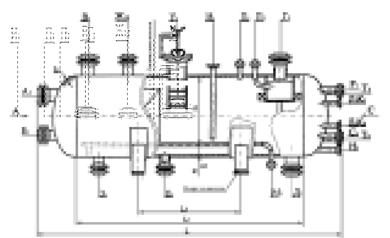
Тип I — применяются в компоновке с узлами предварительного отбора газа (депульсаторами);
Тип I-II — применяется в компоновке с узлами предварительного отбора газа с пеногасящей насадкой;
Тип II — применяются без узлов предварительного отбора газа;
Тип II-II — применяется без узлов предварительного отбора газа пеногасящей насадкой.
В зависимости от условий работы сепараторы изготавливаются с термообработкой и без термообработки, с устройствами и без устройств для крепления теплоизоляции.
При заказе сепаратора с термообработкой заказчик должен представить схему расположения накладок для крепления площадок обслуживания.
Уплотнительная поверхность фланца штуцеров оговаривается при заказе сепараторов.
По требованию заказчика и согласованию с проектной организацией разрешается изменение конструкции сепаратора в части установки дополнительных внутренних устройств и изменения расположения штуцеров под конкретный технологический процесс.
Примеры условного обозначения сепараторов при заказе и других документах:
Сепаратор типа I на расчетное давление 1,6 МПа, в скобках рабочее давление 1,4 МПа, с внутренним диаметром 1600мм, материального исполнения 1:
Сепаратор НГС-1-1,6(1,4)-1600-1ТУ3683-015-00220322-99.
Тот же с пеногасящей насадкой (П):
Сепаратор НГС-1-П-1,6(1,4)-1600-1ТУ3683-015-00220322-99.
Тот же материального исполнения 2:
Сепаратор НГС-1-П-1,6(1,4)-1600-2ТУ3683-015-00220322-99.
Тот же с термообработкой (Т):
Сепаратор НГС-1-П-1,6(1,4)-1600-2ТТУ3683-015-00220322-99.
Тот же с устройствами для крепления теплоизоляции (И):
Сепаратор НГС-1-П-1,6(1,4)-1600-2-Т-ИТУ3683-015-00220322-99.
Сепаратор типа II на расчетное давление 1,6МПа, в скобках рабочее давление 1,4МПа, с внутренним диаметром 1600мм, материального исполнения 1:
Сепаратор НГС-1-1,6(1,4)-1600-1ТУ3683-015-00220322-99.
Тот ж с пеногасящей насадкой (П):
Сепаратор НГС-1-П-1,6(1,4)-1600-1ТУ3683-015-00220322-99.
Тот же материального исполнения 2:
Сепаратор НГС-1-П-1,6(1,4)-1600-2ТУ3683-015-00220322-99.
Тот же с термообработкой (Т):
Сепаратор НГС-1-П-1,6(1,4)-1600-2ТТУ3683-015-00220322-99.
Тот же с устройствами для крепления теплоизоляции (И):
Сепаратор НГС-1-П-1,6(1,4)-1600-2-Т-ИТУ3683-015-00220322-99.

