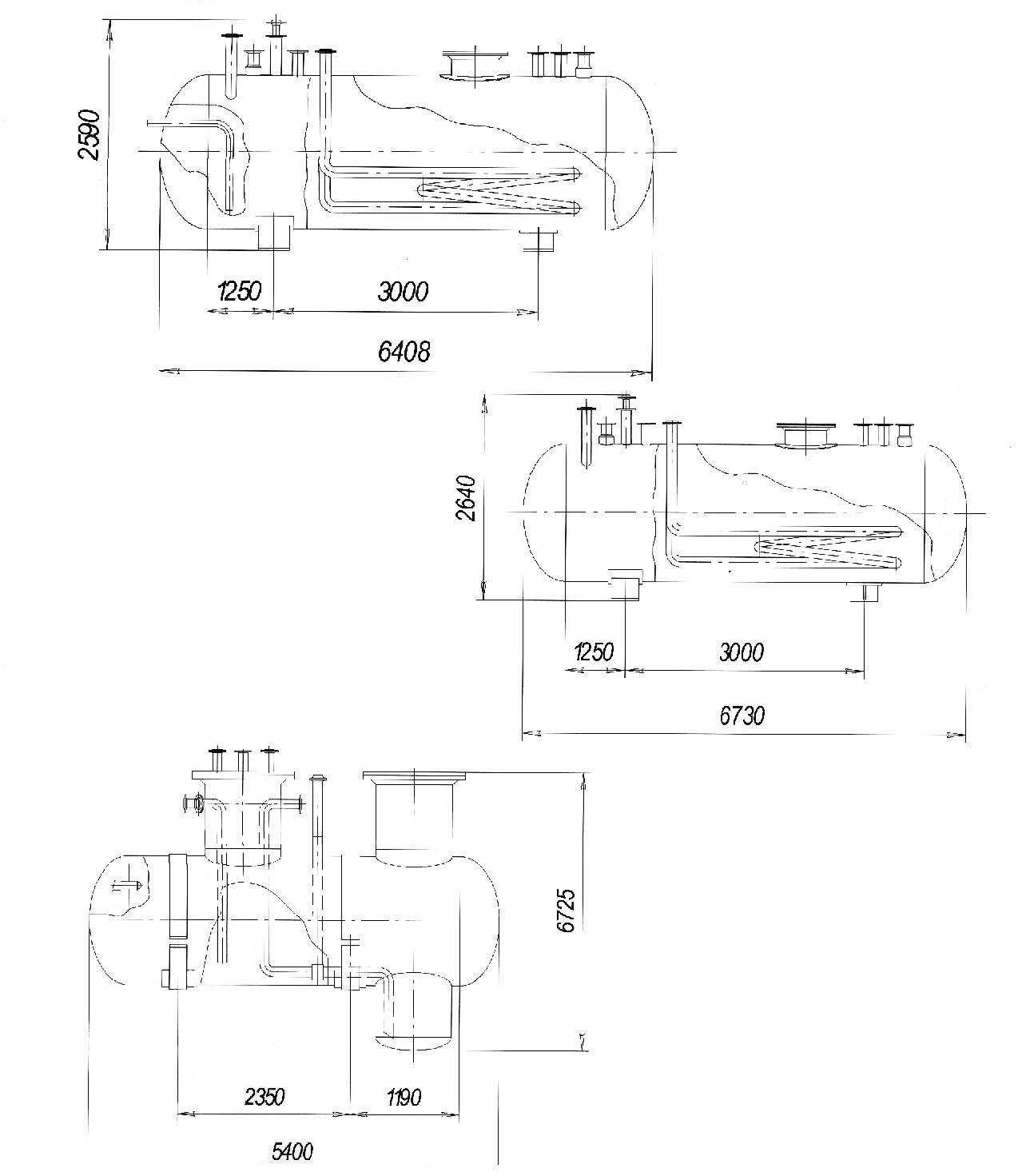
Емкости подземные ГБ 78.13.01.000ВО; ГБМ377.00.000-О1 ВО; ГП755.12.000ВО (ОКП 36 1510)
Емкости подземные выпускаются по техническим проектам ГБ 78.13.01.000 ВО, ГБМ 377.00.000-01 ВО (рабочее давление 1,6 МПа, объем 12,5 м3); ГП 755.12.000 ВО (рабочее давление — атмосферное, объем 8,6 м3). Диаметр аппаратов -1600 мм.
Предназначены для приема, хранения, удаления жидких углеводородов или нефтепродуктов.
Емкости могут оборудоваться подогревателями, за исключением емкости ГП 755.12.00 ВО.
Срок службы емкостей подземных ГБ78.13.01.000ВО, ГБМ377.00.000-01ВО 20 лет, ГП755.12.000ВО-10лет.

