Испарители термосифонные ПО ТУ3612-005-00220302-98 (ОКП 36 1211, 36 1212)
Испарители предназначены для испарения сред в технологических процессах нефтяной, химической, нефтехимической, газовой и других отраслях промышленности.
Испарители термосифонные с неподвижными трубными решетками (ИНТ) и с температурным компенсатором (ИКТ) изготавливаются следующих исполнений:-вертикальные с жидким, газообразным, парогазовым и парожидкостным теплоносителем;
-вертикальные с паровым теплоносителем;
Испарители термосифонные с плавающей головкой (ИПТ) изготавливаются:
-горизонтальные с длиной теплообменныхтруб 3000 мм;
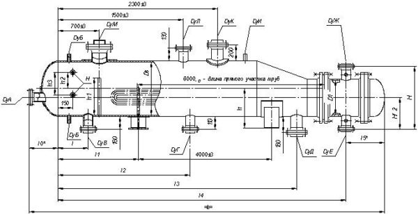
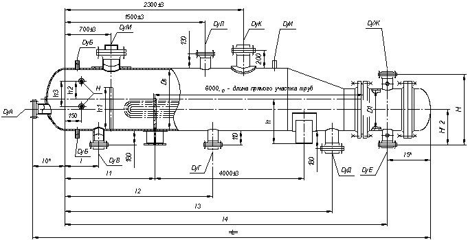
-горизонтальные с длиной теплообменных труб 6000 мм;
Испарители изготавливаются с гладкими (Г) теплообменными трубами. Поставляются с ответными фланцами, крепежом и прокладками.
Могут эксплуатироваться в условиях макроклиматических районов с умеренным и тропическим климатом. Климатическое исполнение «У» и «Т», категория изделия 1 по ГОСТ 15150-69.
Испарители рассчитаны на установку в географических районах с сейсмичностью менее 7 баллов по принятой в РФ 12-ти балльной шкале.
Пример условного обозначения теплообменного аппарата при заказе:
Испаритель термосифонный с неподвижными трубными решетками (ИНТ), исполнения 1, с кожухом диаметром 800мм, на условное давление в трубах 1,0 МПа, в кожухе 2,5 МПа, исполнения по материалу Ml, гладкими теплообменными трубами (Г), диаметром 25 мм, длиной Зм, одноходовой по трубам, климатического исполнения (У), с деталями для крепления изоляции:
Испаритель термосифонный 800 ИНТ-1-1,0-2,5-М1/25Г-3-1-У-И ТУ 3612-005-00220302-98.
Испаритель термосифонный с неподвижными трубными решетками и температурным компенсатором на кожухе (ИКТ) исполнения 2, с кожухом диаметром 1400 мм, на условное давление в трубах и кожухе 1,6 МПа, исполнения по материалу Ml, с гладкими теплообменными трубами (Г) диаметром 25 мм, длиной 4 м, одноходовой по трубам, климатического исполнения (Т), без деталей для крепления изоляции:
Испаритель термосифонный 1400 ИКТ-2-1,6-1,6-М 1/25Г-4-1-Т ТУ 3612-005-00220302-98.
Испаритель термосифонный с плавающей головкой (ИПТ), с кожухом диаметром 1200 мм, на условное давление в трубах 6,3 МПа, в кожухе 2,5МПа, исполнения по материалу Ml, с гладкими теплообменными трубами (Г) диаметром 25 мм, длиной 6 м двухходовой по трубам, климатического исполнения (У), с деталями для крепления изоляции (И):
Испаритель термосифонный 1200 ИПТ-6,3-2,5-М1/25Г-6-2-У-И ТУ 3612-005-00220302-98.
При заказе стандартного испарителя следует заполнить опросный лист по форме.
По требованию потребителя допускается:
-устанавливать дополнительные штуцера диаметром Ду < 80мм, но не более 0,1 Д, где Д -диаметр аппарата;
-принимать уменьшенный диаметр одного или нескольких штуцеров (увеличение диаметра штуцеров не допускается);
-устанавливать в аппаратах типа ИНТ, ИКТ отбойник у нижнего штуцера вместо верхнего (в случае входа продукта в межтрубное пространство аппарата снизу);
-увеличивать расстояние между перегородками в трубном пучке, но не более 1000 мм при соответствующем изменении значения среза перегородки;
-уплотнительную поверхность аппаратных фланцев и фланцев штуцеров выполнять «шип-паз» на Ру<4,0 МПа;
-производить крепление труб в трубных решетках обваркой с развальцовкой (при отсутствии специального указания тип соединения труб с трубными решетками выбирает предприятие — изготовитель);
-не устанавливать детали для крепления теплоизоляции;
-устанавливать на горизонтальных аппаратах шарнирное устройство для подвешивания крышек для аппаратов диаметром кожуха 600,800мм — на давление Ру< 6,3 МПа; для аппаратов диаметром кожуха 1000,1200 мм — на давление Ру<4,0 МПа.

